HD213-11,HD213-12,HD213-13,HD213-14,HD213-15,HD213-16,HD213-17,HD213-18,HD213-19,HD213-1Q,HD213,一入二出隔离配电器
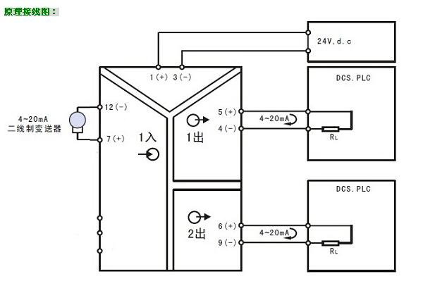
概述:HD213一入二出隔离配电器是一种向二线制4-20mA仪表供电,并将1路信号隔离转换成2路标准信号的仪表将,分为2路信号后可供不同设备接收使用。该变送器输入/输出/电源/各通道间多方全隔离,超强抗电磁干扰能力,精度高,输入输出选择范围宽,标准导轨安装便于检测与维护。广泛用于电力、石油化工、污水处理等领域的数据采集、信号传输转换和DCS集散控制系统。
HD213一入二出隔离配电器与各种二线制4-20mA温度变送器、流量变送器、压力变送器、液位变送器等配套,完成取回参数信号、隔离转换输出的工作。隔离输出的信号可接入数显控制仪、PLC、变频器等设备,并对终端接收设备起保护作用。该变送器采用了最先进的数字化技术,具备了传统模拟仪表所不具备的多项先进性能,即使在大功率变频控制系统中依然能够可靠应用;同时,数字化技术的应用有效提高了隔离转换精度;内部采用数字化调校、无需零点及满度调整、自动动态零点校准、温度漂移自动补偿等诸多先进技术
产品特点:
◇ 将1路信号隔离分配为2路信号输出,并配电24V
◇ 输入/输出/电源之间全隔离,超强抗干扰能力
◇ 采用最先进的数字化技术,线性好,精度高
◇ SMT表贴工艺及厚膜集成技术,可靠稳定
◇ 自动零点自动校准,自动温度补偿技术
◇ 标准DIN35导轨安装,装卸方便,适合密集安装
◇ 体积小巧,外形美观,配电、隔离与变送一体
◇ 带电源指示灯和线路故障指示灯
选型及定货代码:
型 号:HD213-[输入代码]/[输出代码]
|
名称
|
基本型号
|
输入种类
|
输出种类
|
供电24V
|
|
输入代码
|
输入信号
|
输出代码
|
输出信号
|
|
隔离配电器
(一入二出)
|
HD213-
|
1
|
二线制变送器输出
4~20mA
配电电源19-28V
|
1
2
3
4
5
6
7
8
9
Q
|
0~100mv
0~10mA
0~20mA
4~20mA
0~5V
0~10V
1~5V
-5V~+5V
-10V~+10V
其它
|
(1)输入和输出可以任意组合;特殊代码请向我们确认并用Q表示
(2)选型举例: HD213-14表示,输入1路 4~20mA ;输出2路 4~20mA ,带对外24V配电
|
HD213隔离变送器:输入/输出/电源、输出与输出之间多方全隔离,超强抗干扰能力
|
|
精确度
|
±0.1~0.2%FS
|
|
输入信号(1路)
|
0~20mV,0~100mV,0~5V,0~10V,4~20mA,0~20mA,±5V,±10V等
|
|
输出信号(2路)
|
0~100mV,0~5V,0~10V,4~20mA,0~20mA,±5V,±10V等
|
|
输入阻抗
|
≥100K(电压输入);≤50Ω(电流输入)
|
|
输出负载
|
≥5K(电压输出);≤ 250Ω(电流输出)
|
|
辅助电源
|
DC24V
|
|
安装导轨
|
标准DIN35
|
|
外形尺寸
|
103×83×23 mm
|
|
频率响应
|
≤2000 HZ
|
|
使用温度
|
-10~60℃
|
|
贮存温度
|
-20~70℃
|
|
温度系数
|
150ppm/℃
|
|
满量程调整范围
|
20% (SPAN电位器)
|
|
零位调整范围
|
10% (ZERO电位器)
|
|
最大相对湿度
|
90% (不结露)
|
|
隔离电压
|
1500VDC(1分钟)
|
